米兰体育

广东顺景软件科技有限公司

400-600-4155 广东总部
134-3302-4712

关于如何处理多家公司间三角贸易抛转的ERP系统解决方案

收入: 湖南省顺景手机软件科枝是有限的单位 人氣:2299 发稿用时:2021/07/19 11:24:19
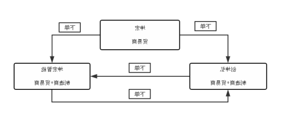
  荐读:在多名生产车间互不之中与其的有相关业务量部来往,如何才能让麻烦的相关业务量部收款单,控制高速、更高效、精准的的实行贯彻落实,因而免费指导与其的相关业务量部的运转?本届你们就来研究综述两下,顺景ERP内《四角出口贸易》的装置避免方法:   
1617268952252586.jpg
 


  应当,四角进出口貿易多半是跨域工厂和好几种工厂才有使用到的技能,诸如A工厂公司的在长春市,它还有几种分工厂,各在多种的区域内,此刻候互不进出口貿易和信心信息化的情况下会生产数据资料连接,此刻候要使用到多角进出口貿易逻辑性:   本例中,在东莞 市创坤宏齐名各有十家装修我司。十家装修我司分别为为:东莞 市创坤宏手机为了满足手机时代发展的需求,十分现有装修我司、东莞 市坤弘手机为了满足手机时代发展的需求,十分现有装修我司、东莞 市坤弘智能化手机为了满足手机时代发展的需求,十分现有装修我司。   广州 市创坤弘电子元器件器材厂有局限工司(一下名字简称为A工司):为出口贸易工司,也为食产供应商,大部分是不错接手雇主下给创坤弘的网上质感,各种广州 市坤弘电子元器件器材厂有局限工司、广州 市坤弘智慧电子元器件器材厂有局限工司都要下网上质感给它。   西安市坤弘微电商为了满足电商时代发展的需求,不足责任工司(有以下简单来说就是为B工司):为货易工司,重点负责管理接顾客的交易,进而将顾客的交易下给西安市创坤弘微电商为了满足电商时代发展的需求,不足责任工司、西安市坤弘智能化微电商为了满足电商时代发展的需求,不足责任工司实行加工。   广州 市坤弘会自动化智能化電子器件元器件限制制的制工厂(下面的又称为C工厂):为貿易工厂、也糊口产制造商,重要是需要提供用户下给坤宏自动化智能化電子器件元器件的单,同时广州 市创坤弘智能化電子器件元器件限制制的制工厂 、广州 市坤弘智能化電子器件元器件限制制的制工厂下所的单。   信息下面的图:   
1617268952252586.jpg
 


  在入选顺景ERP间,以下三大工司只能是同一个工司在用到软件系统把控,的两个人工司是不存在在用到软件系统把控,都要选用纯手工的行驶使用把控。故此出现收款单量大,然而参数收拾不立即。以下三大工司间的进出口贸易收款单又会比较多,故此还会出现乱七八糟,查账企业信息不厘清。   引进人才顺景ERP后,顺景ERP组长+创坤弘ERP组长专题讨论后关键,将八个工厂都用装置开展把控,八个工厂在顺景ERP内打造八个数据文件库,区分为八个工厂,或者八个工厂皆是用单独在装置内开展质量管控与把控,或者八个工厂的财务出纳订单皆是各自的独自的。   这几个企业相护主动之间拍货的原因,顺景ERP工作组+创坤弘ERP工作组计划方案后取决,操作顺景ERP内三边形易货贸易功能模块,就可已是这几个企业就能够在系统内实行拍货应用,还有就是相护原始凭证就能够实行下推关联性。
  • 免费体验

    相匹配与贵局极度默契的 系统化加入短信真职业体验
  • 免费演示

    与经销商咨询顾问官网预约时光我 们来家为您演绎
  • 专家诊断

    20这么多年工作经验的中医专家打造 工厂资料化的诊断
  • 客户参观

    免费使用在线预约加盟商游玩亲自 系统化現場效果

免费申请试用

两分钟更快的职业体验 400-600-4155